SNCF CC 14000
| CC 14000 | |
|---|---|
![]() CC 14018 im Eisenbahnmuseum Mülhausen
| |
| Nummerierung: | 14001–14020 |
| Anzahl: | 20 |
| Hersteller: | CGCL, MFO |
| Baujahr(e): | 1955–1959 |
| Ausmusterung: | 1972–1981 |
| Spurweite: | 1435 mm (Normalspur) |
| Länge über Puffer: | 18.890 mm |
| Höhe: | 3695 mm |
| Breite: | 2900 mm |
| Drehzapfenabstand: | 9510 mm |
| Drehgestellachsstand: | 4670 mm |
| Gesamtradstand: | 14.180 mm |
| Dienstmasse: | 124 t |
| Radsatzfahrmasse: | 20,7 t |
| Höchstgeschwindigkeit: | 60 km/h |
| Stundenleistung: | 3030 kW |
| Dauerleistung: | 2640 kW |
| Anfahrzugkraft: | 390 kN |
| Dauerzugkraft: | 284 kN |
| Bremskraft: | 390 kN |
| Treibraddurchmesser: | 1100 mm |
| Steuerungsart: | Steuerung der Erregungen der Umformersätze |
| Stromübertragung: | Scherenstromabnehmer: 2 × MT |
| Anzahl der Fahrmotoren: | 6 × Asynchronmotoren mit Käfigläufer |
| Bremse: | Druckluftbremse, Nutzbremse |
| Geschwindigkeitsmesser: | Flaman |
Die CC 14000 waren Elektrolokomotiven für den Einsatz vor schweren Güterzügen auf dem mit einer Spannung von 25 kV 50 Hz betriebenen Wechselstromnetz im Norden Frankreichs. Sie wurden im Rahmen der Elektrifizierung der Hauptstrecke Valenciennes–Thionville zusammen mit den Baureihen BB 12000, BB 13000 und CC 14100 beschafft, die alle den Spitznamen Fers à repasser ‚Bügeleisen‘ trugen.
Geschichte
Elektrifizierung Valenciennes–Thionville
Obwohl schon vor dem Ersten Weltkrieg mehrere mitteleuropäische Bahnen die Elektrifizierung ihrer Bahnnetze mit 15 kV 16 2⁄3 Hz begannen, wurde an der Technik zur Verwendung von 50 Hz-Wechselstrom aus dem Landesnetz weitergearbeitet. In den 1920er-Jahren entwickelte in Ungarn Kálmán Kandó, Chefingenieur bei Ganz in Budapest, eine erste brauchbare Lokomotive, die mit 50 Hz-Strom betrieben werden konnte. Es folgten Versuche auf der Höllentalbahn im Schwarzwald und einer französischen Strecke in den Alpen von Savoyen. Die Versuche überzeugten, sodass Frankreich als erstes Land beschloss, eine Hauptstrecke zu elektrifizieren. Dafür wurde die Strecke Valenciennes–Thionville gewählt, die sowohl Kohle- und Erztransporte für die Schwerindustrie in der Region bewältigen musste und auch eine wichtige Verbindung von England nach Mitteleuropa darstellte.
Der Betrieb mit Dampflokomotiven war auf der Strecke mit Steigungen bis 11 ‰ nicht sehr profitabel, weshalb die 304 Dampflokomotiven durch 105 Elektrolokomotiven ersetzt werden sollten. Es waren 85 sechsachsige Lokomotiven für schwere Güterzüge und 20 vierachsige für leichte Güterzüge und die Personenzüge vorgesehen,[1] wobei vier verschiedene Baureihen bereitgestellt wurden. Jede Baureihe wurde in einer anderen Technik ausgeführt. Die Bestellung umfasste:
- BB 12000: 5 vierachsige Lokomotiven mit Stufenschalter-Steuerung, Quecksilberdampfgleichrichter in Form des Ignitrons und Wellenstrommotoren
- BB 13000: 15 vierachsige Lokomotiven mit Stufenschalter-Steuerung und Einphasen-Reihenschlussmotoren
- CC 14000: 20 sechsachsige Lokomotiven mit rotierendem Umformer und Asynchronmotoren mit Kurzschlussläufer
- CC 14100: 65 sechsachsige Lokomotiven mit rotierendem Umformer und Gleichstrommotoren.
Die Bestellung für die CC 14000 wurde im August 1952 aufgegeben. Der mechanische Teil wurde von den Compagnie générale de Construction de locomotives (CGCL), der elektrische von der Maschinenfabrik Oerlikon gebaut. Das Pflichtenheft sah vor, dass 1800-t-Züge auf 15 ‰ und 2400-t-Züge auf 10 ‰ gefahren werden müssen. Die Höchstgeschwindigkeit war auf 60 km/h festgelegt.[2]
| Nummer | Ablieferung[2] | Erstes Heimatdepot |
Ausrangierung[2] |
|---|---|---|---|
| 14001 | April 1955 | Mohon | Dezember 1981 |
| 14002 | März 1955 | Mohon | Januar 1978[3] |
| 14003 | November 1955 | Mohon | Dezember 1981 |
| 14004 | November 1956 | Mohon | Januar 1978 |
| 14005 | November 1956 | Mohon | Dezember 1981 |
| 14006 | Januar 1957 | Mohon | Januar 1973 |
| 14007 | Mai 1957 | Mohon | Februar 1972 |
| 14008 | August 1957 | Valenciennes | Dezember 1975 |
| 14009 | Januar 1958 | Lens | Dezember 1980 |
| 14010 | Januar 1958 | Lens | Juni 1980 |
| 14011 | März 1958 | Lens | Dezember 1981 |
| 14012 | April 1958 | Lens | Januar 1978 |
| 14013 | Mai 1958 | Lens | Dezember 1980 |
| 14014 | Juni 1958 | Lens | Juni 1980 |
| 14015 | Juli 1958 | Lens | Dezember 1981 |
| 14016 | November 1958 | Lens | Dezember 1981 |
| 14017 | Januar 1959 | Lens | Januar 1978 |
| 14018 | Februar 1959 | Lens | Dezember 1981 |
| 14019 | März 1959 | Lens | Juni 1980 |
| 14020 | März 1959 | Lens | Juni 1980 |
Einsatz
Die CC 14001 traf am 10. April 1955 in Mohon ein.[4] Bei den Probefahrten zeigte sich, dass die Lokomotiven das Pflichtenheft mit Leichtigkeit erfüllten – sie zogen sogar Züge von 3100 t Gewicht und waren damit stärker als die CC 14100, aber es zeigte sich auch schnell, dass die Lokomotiven sehr empfindlich und unzuverlässig waren. Weitere sechs CC 14000 folgten nach Mohon, bevor im Juli 1957 alle Loks nach Valenciennes und im Januar 1958 nach Lens versetzt wurden, damit in den beiden strategisch wichtigen Depots an der Hauptachse im Nord-Osten Platz für zuverlässigere Loks geschaffen werden konnte.
In den Jahren 1958 und 1959 wurden die restlichen Lokomotiven nach Lens geliefert, mit Ausnahme einer Lokomotive, die im Sommer 1958 noch nach Valenciennes kam. In Lens wurden die Lokomotiven vor den schweren Zügen des Montanverkehrs eingesetzt, allerdings nur auf kurzen Strecken. Sie brachten die Güter nachts von den Fabriken und Bergwerken zu den großen Rangierbahnhöfen. Auf diese Weise konnte das Risiko begrenzt werden, dass eine defekte Lokomotive, die eine Strecke blockierte, zu große Auswirkungen auf den übrigen Verkehr hatte. Die Dienste waren so gestaltet, dass auch BB 12000 im gleichen Umlauf eingesetzt werden konnten.[2]
Mit der Entscheidung, die CC 14000 ausschließlich auf die Region Nord zu konzentrieren, wurde ihr Einsatzgebiet wieder erweitert und sie erreichten sowohl Dünkirchen als auch die Rangierbahnhöfe im Norden von Paris. Ihre Aufgabe bestand darin, 3000 Tonnen schwere Kohlezüge aus dem Nordfranzösischen Kohlerevier zur Versorgung der Kraftwerke in den Großraum Paris zu bringen. Die CC 14000 wurden nur erfahrenen Lokführern anvertraut und oft von einem Mechaniker begleitet, der kleinere Störungen vor Ort beheben konnte. Trotzdem hielten die Probleme auf der Strecke weiter an. Viele Lokomotiven waren über längere Zeit stillgelegt, weil Umformergruppen oder Fahrmotoren fehlten. Anfang der 1970er-Jahre wurden die Dienste nach Paris vollständig von den BB 12000 und von BB 16500 in Doppeltraktion übernommen, die wesentlich zuverlässiger waren. Die CC 14000 verkehrten nun wieder im Nordosten, aber nicht mehr auf der Hauptstrecke, sondern von Dünkirchen über Lens, Douai, Somain und Valenciennes nach Lumes. Nach Möglichkeit verkehrten die Lokomotiven nicht nach Lille. Sie wurden nur noch vor fakultativ verkehrenden schweren Ganzzügen und vor gemischten Güterzügen eingesetzt.[5]

Im Februar 1972 wird mit der CC 14007 die erste Lokomotive ausrangiert, sie war nur 15 Jahre alt und hatte erst 775.000 km zurückgelegt. Nachdem die Ölpreiskrise einen Verkehrsrückgang ausgelöst hatte, wurden viele Lokomotiven abgestellt. Auf den Fahrplanwechsel im Sommer 1978 wurden die restlichen 13 Lokomotiven von Lens nach Mohon umgeteilt. Lens erhielt stattdessen 34 Lokomotiven BB 12000 aus Aulnoye, dessen Bestand aufgelöst wurde. Die Arbeit konnte so besser zwischen Mohon und Lens aufgeteilt werden. Am neuen Standort führten die CC 14000 ebenfalls nur Faklutativzüge auf der angestammten Strecke, gelangten aber manchmal mit leeren Erzzügen bis in immer noch dieselben Aufgaben, gelangten aber manchmal mit leeren Erzzügen bis ins lothringische Eisenerzbecken. Die meisten Lokomotiven sind abgestellt und gelangen kaum mehr zum Einsatz. Die bereits ausrangierte CC 14002 wurde von Ende 1978 bis Ende 1979 im Verkehrshaus der Schweiz ausgestellt. Sie erhielt dafür einen Neuanstrich, wurde aber nach der Ausstellung in Épernay zerlegt, wie die meisten anderen ausrangierten CC 14000. Ab 1980 werden nach und nach die übrigen Loks ausrangiert. Im April 1981 verkehrte mit CC 14016 zum letzten Mal eine CC 14000 vor einem Zug. Die letzten verbliebenen sieben Loks werden im Dezember 1981 ausrangiert.[5]
Obwohl die Lokomotiven störanfällig waren, wiesen sie den Weg in die moderne Antriebstechnik mit Asynchronmotoren. Die Leistungsfähigkeit dieser Antriebsart konnte mit der Lokomotive demonstriert werden, lediglich die Zuverlässigkeit der Erzeugung des frequenzvariablen Drehstroms ließ zu wünschen übrig. Deshalb wurden 1975 Versuche mit der CC 14003 durchgeführt, deren Motoren von statischen Wechselrichtern versorgt wurden, die im angekuppelten Gepäcktriebwagen Z 4212 untergebracht waren. Diese Versuche bildeten die Grundlage für den später gebauten Prototypen BB 10003.[5]
Erhaltene Fahrzeuge / Ausgestellte Fahrzeuge
- CC 14018 – Diese Lokomotive ausgestellt im Eisenbahnmuseums Mülhausen
- CC 14002 – Diese Lokomotive wurde kurz nach der Ausrangierung im Rahmen der Krokodil-Ausstellung im Verkehrshaus der Schweiz in Luzern gezeigt, wurde aber danach abgebrochen.
Technik
Die Drehstrom-Fahrmotoren der CC 14000 waren praktisch wartungsfrei, dafür war ihre Ansteuerung mit zwei rotierenden Umformergruppen umso komplizierter. Die Einführung einer so innovativen Lokomotive ohne Prototypen war riskant und war mit vielen Problemen verbunden. Immer wieder fielen die Umformer aus. Die Lüftungsgitter wurden mehrfach umgebaut, um das Eindringen von Wasser und Schnee zu verhindern. Die Fahrmotoren waren mit schnell verschleißenden Gleitlagern ausgestattet, was bei den Asynchronmotoren mit ihrem kleinen Luftspalt zu mechanischen Problemen führte.[6]
Mechanik


Für alle französische Krokodile wurde die gleiche Konstruktion verwendet: Ein starrer, aus 40 mm dicken Blechen geschweißter Bodenrahmen trägt die elektrische Ausrüstung, die unter zwei langen, leicht zu den Pufferbohlen hin abfallenden Vorbauten untergebracht ist. Zwischen den Vorbauten befindet sich der Mittelführerstand, auf dessen Dach die beiden Scherenstromabnehmer Typ MT und der DBTF-Drucklufthauptschalter[7] von CEM angeordnet sind. Die sechsachsigen Lokomotiven waren knapp 19 m lange, die vierachsigen gut 15 m. In den Drehgestellen sind die Tatzlagerantrieb mit den Asynchronmotoren untergebracht.
Elektrik

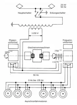
Die Lokomotiven waren als Umformerlokomotiven ausgeführt. Unter dem Führerstand befand sich der Transformator, der die Fahrleitungsspannung auf 1100 V herabsetzte und einer mit konstanter Drehzahl von 1000 Umdrehungen pro Minute arbeitenden sechspoligen Synchronmaschine zuführte. Diese diente als Phasenumformer und erzeugte einen Dreiphasenwechselstrom, der über Schleifringe dem Rotor eines Frequenzumformers zugeführt wurde. Dabei handelte es sich um eine achtpolige Asynchronmaschine, die zusammen mit einer Gleichstrommaschine auf einer Welle saß. Aus dem Stator der Asynchronmaschine wurde der in Frequenz und Amplitude variable Drehstrom für die sechs zehnpoligen Käfigläufermotoren entnommen, die als Fahrmotoren dienten.
Bei langsamer Fahrt arbeitete die mit der Asynchronmaschine verbundene Gleichstrommaschine als Generator und lieferte Energie an die auf der Welle der Synchronmaschine sitzende Gleichstrommaschine, die als Motor arbeitete. Bei höheren Geschwindigkeiten floss die Energie in umgekehrter Richtung. Während die Welle des Phasenumrichters eine konstante Drehzahl aufwies, drehte sich die Welle des Frequenzumrichters je nach Energiefluss zwischen den beiden Umformern in die eine oder andere Richtung. Bei Stillstand und Anfahrt der Lokomotive hatte die Welle eine Drehzahl von 750 Umdrehungen pro Minute, wurde mit steigender Geschwindigkeit immer langsamer, kam bei 23 km/h zum Stillstand und begann bei höheren Geschwindigkeiten in die andere Richtung zu drehen, bis sie bei 60 km/h eine Drehzahl von 1275 Umdrehungen pro Minute erreichte.[6]
Die Regelung der Ausgangsfrequenz des Frequenzumrichters erfolgte stufenlos über die Erregungen der elektrischen Maschinen der Umrichtergruppen. Der Lokführer gab mit dem Fahrschalter die Zugkraft vor. Es standen ihm 12 Fahrstufen und 8 Bremsstufen zur Verfügung. Die komplexe Hauptstromkreise hatte wenigstens den Vorteil einer einfachen elektrische Nutzbremse, die lediglich durch umpolen der Erregung der Gleichstrommaschinen erreicht wurde und im Bremsbetrieb die gleichen Kräfte erzeugen konnte wie im Fahrbetrieb. Der Strom der Fahrmotoren hatte eine Frequenz zwischen 0 und 135 Hz. Um ein unbeabsichtigtes Anfahren der Lokomotive bei laufenden Umformern zu verhindern, wurde jeweils im Stillstand eine Phase jedes Fahrmotors unterbrochen. Alle Fahrmotoren waren in Parallelschaltung mit dem Frequenzumformer verbunden. Der Phasenumformer wog 14,6 Tonnen, der Frequenzumformer 12,7 Tonnen und jeder Fahrmotor wog 1,65 Tonnen.[8][9]
Anstrich
Bei Ablieferung hatten die Lokomotiven einen graublauen Anstrich, der zwischen 1962 und 1964 einem Anstrich in keltischem Grün wich. Mit diesem Anstrich wurden die Stirnseiten für bessere Sichtbarkeit im Gleisbereich gelb lackiert.[10]
Übernamen
Die Lokomotiven trugen mehrere Übernamen. Der Spitzname Fers à repasser ‚Bügeleisen‘ ist am häufigsten anzutreffen. Er spielt auf die langen Vorbauten und das weit über die Stirnfronten des Mittelführerstandes herausragende Dach an, die zusammen der Lokomotive ein Profil ergeben, das an ein Bügeleisen erinnert. Weitere Übernamen waren Monocabine als Hinweis auf den einzigen Führerraum in der Mitte der Lok und coupe-jambon ‚Schinkenschneider‘ aufgrund des scheibenförmigen Fahrschalters, der an das Rundmesser einer Aufschnittschneidemaschine erinnerte.[11] Außerhalb Frankreichs war auch der Begriff Französische Krokodile[12] üblich, auch wenn die Lokomotiven nicht alle typischen Merkmale der Krokodil-Lokomotiven aufwies, weil die Lokomotive nur einen festen Rahmen hatte.
Weblinks
Einzelnachweise
- ↑ Haut: Die Geschichte der elektrischen Triebfahrzeuge: Band 1: Die Geschichte der Elektrolokomotive. Springer-Verlag, 2013, ISBN 978-3-0348-6519-7, S. 52 (eingeschränkte Vorschau in der Google-Buchsuche [abgerufen am 7. Januar 2023]).
- ↑ a b c d Frédéric Didelot: L’espoir déçu des CC 14 000. In: Les portraits du rail: CC 14 000 et 14 100. Dossier von Ferrovissime Nr. 41. Nr. 57, September 2011, S. 2–6.
- ↑ von Dezember 1978 bis Ende 1979 im auf der Krokodil-Ausstellung im Verkehrshaus der Schweiz in Luzern ausgestellt
- ↑ Frédéric Didelot: Les BB 13000, c’est surtout pour les «voyageurs». In: ferrovissime. Nr. 63, S. 63 (französisch).
- ↑ a b c Les CC 14000 et CC 14100: emblématiques de l’artère Nord-Est. In: Loco-Revue. Nr. 807, Oktober 2014, S. 32 (französisch, 1001mags.com [abgerufen am 21. Januar 2023]).
- ↑ a b Jean Cuynet: Les débuts du courant industriel à la SNCF. S. 8 (französisch, j3ea.org [PDF] elektrisches Schema dieser Quelle fehlerhaft).
- ↑ Frédéric Didelot: Passons les BB 13000 sous la loupe ! In: ferrovissime. Nr. 63, 2013, S. 40 (1001mags.com).
- ↑ Karl Sachs: Elektrische Triebfahrzeuge. Hrsg.: Schweizerischer Elektrotechnischer Verein. Zweite, neu bearbeitete und erweiterte Auflage. Band 2. Springer, Wien 1973, ISBN 3-211-81072-2, S. 565, Abb. 5.5 bis 5.7.
- ↑ Frédéric Didelot: La conversion de courant, principale problématique à résoudre. In: Les portraits du rail: CC 14 000 et 14 100. Dossier von Ferrovissime Nr. 40, Juli/August 2011. Nr. 56, S. 17–20.
- ↑ Frédéric Didelot: Du bleu au vert. In: Les portraits du rail: CC 14 000 et 14 100. Dossier von Ferrovissime Nr. 40. Nr. 56, August 2011, S. 22–23.
- ↑ Das SNCF Bügeleisen BB 13052 "monocabine" präsentierte sich am Tag der offenen Tür im Dépot von Thionville den zahlreichen Besuchern in seiner vollen ... - Bahnbilder.de. Abgerufen am 7. Januar 2023.
- ↑ Märklin (Hrsg.): Modell der Serie BB 12000/13000. Betriebsanleitung Modelleisenbahn-Lokomotive. S. 2 (maerklin.de [PDF]).
