Sankey-Diagramm

Ein Sankey-Diagramm (nach Matthew Henry Phineas Riall Sankey) ist eine graphische Darstellung von Mengenflüssen. Anders als beim Flussdiagramm werden die Mengen durch mengenproportional dicke Pfeile dargestellt.

Sankey-Diagramme sind wichtige Hilfsmittel zur Visualisierung von Energie- und Materialflüssen sowie von Ineffizienzen und Einsparpotenzialen im Umgang mit Ressourcen. Die Darstellung lässt sich auch auf sozialwissenschaftliche Daten anwenden, die sich über die Zeit hinweg verändern (z. B. Wählerwanderung zwischen den Parteien).

Geschichte

Minards Grafik über Napoleons Russlandfeldzug
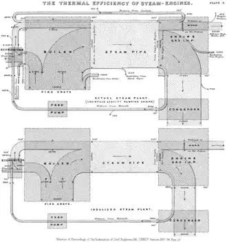
Die ersten Sankey-Diagramme von Cpt. Sankey (1898)
Beispiel eines Energieflussdiagramms, links der Input, rechts der Output
Sankey-Diagramm der Energiebilanz der Erdatmosphäre: Die wesentlichen Energieströme
Sankey-Diagramm der Strahlungsbilanz der Erde (siehe dazu Treibhauseffekt)

Der französische Bauingenieur Charles Joseph Minard veröffentlichte bereits 1844 Vorläufer dieser Form zur Verdeutlichung von Personenströmen[1] und bereits recht ähnliche für den weltweiten Baumwollhandel.[2] Sein wohl berühmtestes Werk ist aber 1869 entstanden: eine Grafik zu den Verlusten der französischen Armee während Napoleons Russlandfeldzug, die Carte figurative des pertes successives en hommes de l'Armée Française dans la campagne de Russie 1812–1813. Der irische Ingenieur Captain Matthew Henry Phineas Riall Sankey verwendete 1898 eine ähnliche Darstellungsform, um die Energieflüsse bzw. -verluste realer und idealer Dampfmaschinen zu visualisieren. Sankey verwendete die Darstellungsform nur dieses eine Mal. Im darauf folgenden Jahrzehnt wurden aber ähnliche Informationsgrafiken im internationalen Maßstab verwendet. So wurden 1908 in der Rundschau der Zeitschrift des Vereins deutscher Ingenieure Sankey-Diagramme vergleichender Wärmebilanzen von Dampfmaschine/Gasmaschine sowie Hochofen/Koksofen abgedruckt.

Im größeren Stil wurden Sankey-Diagramme erstmals von Alois Riedler (1850–1936) eingesetzt, der die Darstellungsform nutzte, um Leistung und Energieverluste bei Kraftfahrzeugen zu visualisieren. Alois Riedler war einer der Pioniere auf dem Gebiet der Automobiltests auf Rollprüfständen. In den folgenden Jahren gewannen Sankey-Diagramme vor allem in Deutschland an Bedeutung. Der Hintergrund war, dass Deutschland aufgrund der Reparationszahlungen nach dem Ersten Weltkrieg mit seinen Ressourcen sparsam umgehen musste und kontinuierlich versuchte, die Energie- und Materialausbeute technischer Prozesse zu verbessern. So wurden Sankey-Diagramme vor allem in der Stahlindustrie, der Zementindustrie und der Glasindustrie eingesetzt.

Über die Jahre geriet die Darstellungsform des Sankey-Diagramms in Vergessenheit. In neuerer Zeit gewinnt das Sankey-Diagramm durch den zunehmenden Einsatz der Energie- und Stoffstromanalyse bzw. -management und dem lauter werdenden Ruf nach Steigerung der Material- und Ressourceneffizienz wieder an Bedeutung.

Methodische Grundlagen

Sankey hatte das nach ihm benannte Diagramm eher beiläufig eingeführt und die folgenden Darstellungen orientierten sich daran. Somit gibt es eigentlich keine Regeln für die Erstellung von Sankey-Diagrammen. Dennoch geht man von gewissen impliziten Annahmen aus:

  • Es werden in der Regel Mengengrößen abgebildet, die sich auf eine Zeitperiode beziehen.
  • Die Mengengrößen sind extensive Größen, das heißt, sie können addiert werden.
  • Die Pfeilbreite verhält sich proportional zur dargestellten Menge.
  • Es werden in der Regel keine Bestandsgrößen berücksichtigt, das heißt, es gibt keine Lagerbildung.
  • Es wird stillschweigend eine Energie- und Massenerhaltung angenommen.

Darstellungsformen und Anwendungen

Das typische Sankey-Diagramm gibt es nicht. Vielmehr wurde in den letzten 100 Jahren eine Vielzahl von unterschiedlichen Sankey-Diagrammen erstellt und publiziert. Dabei können die Mengenangaben absolut oder relativ sein, es können beispielsweise Energie-, Mengen- oder Kostenflüsse abgebildet werden.

Ein Energiefluss-Diagramm (auch Energieflussbild oder Wärmeflussbild) ist eine grafische Darstellung der Energieumsätze pro Zeitspanne (Energiefluss) eines technischen Prozesses (z. B. für Wärmekraftanlagen).

Datenstruktur

Aus informationstechnischer Sicht sind Sankey-Diagramme Visualisierungen gerichteter Graphen. Die Knoten des Graphen bilden dabei die Zwischenstufen, zum Beispiel die Energieformen in einem Energieflussdiagramm, während die gewichteten Kanten den Mengenfluss zwischen den Stufen abbilden. Addieren sich die Gewichte der ein- und ausgehenden Kanten jedes Knotens jeweils zu 1, werden alle Mengenflüsse dargestellt. Bei Abweichungen hiervon werden gewisse Zu- und Abnahmen explizit ausgelassen, so zum Beispiel die Truppenverluste in Minards Diagramm. Die Graphen sind wegen der oft dargestellten zeitlichen Dimension üblicherweise azyklisch, jedoch können auch zyklische Prozesse dargestellt werden, wie Sankeys Dampfkreislauf zeigt.

Siehe auch

Literatur

Commons: Sankey diagrams – Sammlung von Bildern, Videos und Audiodateien

Einzelnachweise

  1. Mouvement des marchandises en Belgique sur les chemins de fer en 1844 et sur les voies navigables en 1834 et en 1844, auf gallica.bnf.fr
  2. Carte figurative et approximative des quantites de Coton Brut importees en Europe en 1858 en 1864 et en 1865, auf gallica.bnf.fr