Winter-Eichberg-Motor

Der Winter-Eichberg-Motor war ein Bahnmotor aus der Anfangszeit der Elektrifizierung von Eisenbahnstrecken. Seinen Namen erhielt er von den Ingenieuren Gabriel Winter und Friedrich Eichberg, die hauptverantwortlich bei der Union-Elektricitäts-Gesellschaft an seiner Entwicklung mitwirkten. Der Winter-Eichberg-Motor war der erste gebrauchstüchtige Elektromotor für die Bahnelektrifizierung mit Einphasen-Wechselstrom und wurde bekannt bei den Preußischen 2051 und 2052, den beiden Versuchstriebwagen auf der Zweigbahn Schöneweide–Spindlersfeld.
Winter-Eichberg-Motoren wurden in der Folgezeit in verschiedenen elektrischen Lokomotiven der ersten Generation, wie bei der Hamburg-Altonaer Stadt- und Vorortbahn eingesetzt. Sie ermöglichten gegenüber Drehstrommotoren mehr Schaltmöglichkeiten und gegenüber Gleichstrommotoren weniger Verluste beim Schalten, da die einzelnen Geschwindigkeitsstufen nicht durch Widerstände, sondern durch unterschiedliche Anzapfungen des Transformators ermöglicht wurden. Neuentwicklungen in der Schaltungstechnik ermöglichten den Einsatz von Reihenschlussmotoren im Lokomotivbau und damit die Ablösung dieser wartungsintensiveren Motoren.
Grundlagen

Vom Grundprinzip her handelt es sich beim Winter-Eichberg-Motor um einen Repulsionsmotor, auf dessen Anker zwei um 90 Grad versetzte Bürstensätze angeordnet sind.[1] Der erste Satz fällt mit der Statorwicklung zusammen, ist kurzgeschlossen und führt die Arbeitsströme, die in der Richtung der Achse der Statorwicklung induziert werden. Der zweite Bürstensatz ist am Sekundärteil des Haupttransformators angeschlossen und führt die Magnetisierungsströme.[1]
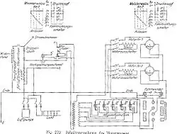
Da während der Fahrt des Triebwagens die beiden Bürstengruppen entsprechend der erforderlichen Drehzahl und Drehmoment nicht verschoben werden können, waren die beiden Bürstengruppen bei den Preußischen 2051 und 2052 fest und die Steuerung des Triebwagens erfolgte über ein Schaltwerk ausschließlich über die unterschiedlichen Anzapfungen des Transformators über die sogenannten Repulsionsschütze.
Die Steuerung wurde von einem Fahrschalter mit zwei Zylindern, einen für die Fahrtrichtung und einen für die Fahrt selber,[2] durchgeführt. Der Fahrschalter führte nur Hilfsströme und bediente die Repulsionsschütze, den Hauptschalter und den Wendeschalter. Somit war eine Trennung von Hochspannung und Niederspannung gegeben.
Die eigentliche Steuerung der Motoren wurde durch das Schaltwerk vollzogen. Diese einfache Steuerung hat für einen Triebwagen im Versuchsdienst und für die folgenden Serienfahrzeuge für die Hamburg-Altonaer Stadt- und Vorortbahn ausgereicht. Für größere zu befördernde Leistungen erschien beim Versuchsbetrieb Dessau–Bitterfeld 1914 wiederum die Preußische ES 2 mit einem Winter-Eichberg-Motor.
Dieser Motor benötigte außer der Regelung der Anzapfung des Transformators noch einen besonderen Erregertransformator um einen funkenfreien Lauf des Motors zu erzielen.[3] Dazu war im Führerstand der Fahrschalter mit zwei konzentrischen Handrädern versehen, eines zur Steuerung der Transformatoranzapfung und eines zur Steuerung des Erregertrafos, so wie es an der Lokomotive im Deutschen Technikmuseum Berlin noch heute zu sehen ist.[3]
Dazu sind zwei Winter-Eichberg-Motoren von den Preußischen 2051 und 2052 erhalten geblieben, einer im Deutschen Museum München und einer im Deutschen Technikmuseum Berlin.[4]
Literatur
- F. Eichberg: Gesammelte Elektrotechnische Arbeiten 1897–1912. Springer Verlag, Berlin 1914.
- Glanert/Borbe/Richter Die Ellok-Baureihen E 01 und E 71 1, Klartext Essen, 2014, ISBN 978-3-8375-1258-8
Einzelnachweise
- ↑ a b F. Eichberg: Gesammelte Elektrotechnische Arbeiten 1897–1912. Springer Verlag, Berlin 1914., Seite 345
- ↑ F. Eichberg: Gesammelte Elektrotechnische Arbeiten 1897–1912. Springer Verlag, Berlin 1914., Seite 352
- ↑ a b Glanert/Borbe/Richter Die Ellok-Baureihen E 01 und E 71 1, Klartext Essen, 2014, ISBN 978-3-8375-1258-8, Seite 147
- ↑ Internetseite über die Oranienburger Versuchsbahn mit Angabe über die Triebwagen 2051/2052